网站首页
关于公司
公司介绍
公司荣誉
企业文化
公司环境
新闻动态
公司新闻
行业新闻
公司产品
人才招聘
联系我们
在线留言
公司产品 Product
射蜡机系列
定位切割机
无尘振壳机
蜡输送泵站
液压油缸
气 缸
液压站
阀门执行器
热门产品 Hot
2016/1/7
双工位立式射蜡机
2016/1/7
AT系列气动执行器
2016/1/7
定位切割机
2016/1/7
分体式低噪音无尘振壳机
2016/1/7
双输蜡泵
搜索 Search
你的位置:
首页
>
公司产品
>
液压油缸
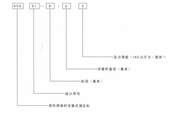
液压缸型号及性能参数
更新:2016-1-7 19:20:27 点击:
产品品牌
产品型号
产品描述
...
产品介绍
更多产品
双工位立式射蜡机 JS2L-
双工位立式射蜡机 JS2L-
双工位立式射蜡机JS2L-1
双工位立式射蜡机
模头射蜡机JM2H-16T-
模头射蜡机JM2H-8T-1
双输蜡泵
定位切割机